Diagram Database

Posted by on 2020-12-30

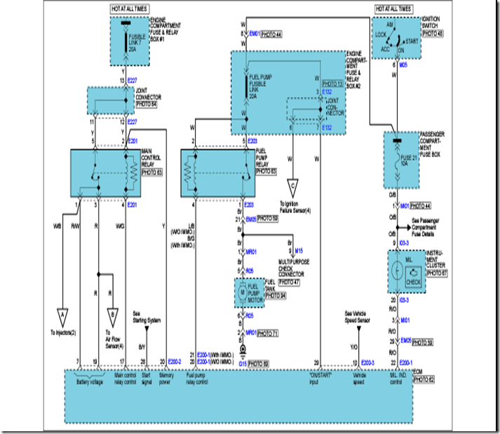
Hyundai Terracan Engine Diagram

CETNIEWO2017.VILOGDANSK.EU

Hyundai Terracan Engine Diagram

  • Engine Diagram
  • Date : December 30, 2020
  • Downloaded : 7487 times

Hyundai Terracan Engine Diagram Whats New

Terracan

Downloads Hyundai Terracan Engine Diagram terracan terracana terracana bc terracan dily terracan ebay terracan denver terracan exhaust terracana resort terracan opiniones terracan abblendlicht terracana ranch resort terracan 04 head lamp terracan spray for dog terracana foundation solutions inc

  • U0026gt U0026gt Official Workshop Manual Service Repair Hyundai

  • U0026gt U0026gt Official Workshop Manual Service Repair Hyundai

  • U0026gt U0026gt Official Workshop Manual Service Repair Hyundai

  • Spark Plug Lead Cofiguration Fof V6 Hyundai Terracan Model

  • Help I Need The Timing Marks For A Hyundai Terracan 2002

  • I Have A Terracan 2006 3 4 V6 Automatic The Starter Runs

  • Hyundai Terracan 2005 - 2007 U2013 Fuse Box Diagram

  • Download 2005 Etm Terracan Service Manual U2013 Workshop

  • August 2010 Hyundaitips

  • Hyundai Terracan 2005 - 2007 U2013 Fuse Box Diagram

  • To Replace The Water Pump On A Hyundai Terracan

  • Hyundai Terracan Repair Service Manual 2001

  • Hyundai Terracan 2 9 2007

  • Diagram For 06 2 0 Hyundai Tucson Oil Pump Removal And

  • Hyundai Terracan Electrical Troubleshooting Pdf Manual Etm

  • Factory Workshop Service Repair Manual Hyundai Terracan

  • Hyundai Terracan Repair Manual Order U0026 Download

  • Hyundai Terracan Fuse Box

  • Fuse Box Diagram U0026gt Hyundai Terracan 2002

  • Premium Quality Radiator For Hyundai Terracan Hp Diesel 7

  • Hyundai Terracan Service Manual Repair Manual

  • Fuse Box Diagram Hyundai Terracan 2002

  • Hyundai Terracan 2002 Shop Manual Ah1e-eg11 A

  • Fuse Box Diagram Hyundai Terracan 2002

  • Hyundai Terracan 2005 - 2007 U2013 Fuse Box Diagram

  • Hyundai Terracan Workshop Repair Manual

  • Hyundai Terracan Car Battery Location

  • Hyundai Diesel Engine J3 Workshop Manual 2001

  • Hyundai Terracan Service Manual Repair Manual

  • Hyundai Terracan Pdf Workshop And Repair Manuals

  • 2005 Hyundai Terracan Service Repair Manual D By

  • 2002

  • Hyundai Terracan Workshop Manual 2001

  • Premium Radiator For Hyundai Terracan Hp Petrol 3 5l 2001

  • Premium Quality Radiator For Hyundai Terracan Hp Diesel 7

  • Autohex Online Help Hyundai Terracan Hp 2003 Fault Code

  • Hyundai Terracan Fuse Box

  • 2003 Hyundai Xg350 Engine Diagram

  • Hyundai Service Training Engine D6ca

  • Warning For 2 9 Crdi Engine Owners Fan Belt Pulleys

  • Autohex Online Help Hyundai Terracan Hp 2005 Fault Code

  • Injector Ejbr02801d For Delphi Kia Carnival Sedona Hyundai

  • 2018 Cascadia Fuse Box

  • Workshop Service Repair Manual For Hyundai Terracan Model

  • Hyundai Terracan 2005 Shop Manual Ah1s U2013 Eg11a

  • Hyundai Trajet Wiring Diagram

  • Official Workshop Manual Service Repair Hyundai Terracan

  • Manual De Hyundai Terracan 2005 Pdf

  • Autohex Online Help Hyundai Terracan Hp 2003 Fault Code

  • Hyundai Santa Fe 4wd Ecu Flow Diagram

  • Hyundai Terracan Body Repair Manual

  • Hyundai Terracan Body Repair Manual

Copyright © 2020 - CETNIEWO2017.VILOGDANSK.EU


1937 Comments