Diagram Database

Posted by on 2020-12-29

Diagram Of Pressure Transmitter

CETNIEWO2017.VILOGDANSK.EU

Diagram Of Pressure Transmitter

  • Pressure Transmitter
  • Date : December 29, 2020
  • Downloaded : 7089 times

Diagram Of Pressure Transmitter Whats New

Of

Downloads Diagram Of Pressure Transmitter office 365 login offerup office 365 office depot office off-white officemax official office max/depot office chairs office ally office furniture office depot locations office supplies offline games office depot.com office online of mice and men office depot business office 365 sign in offroad outlaws offerup phoenix offerup las vegas offer up near me

  • Series 3500

  • Pressure Transmitter At Rs 60000 Piece

  • Smart Pressure Transmitter

  • Smrt Differential Pressure Transmitter

  • Advanced Direct Mount Pressure Transmitter U2013 Azbil North

  • Remote Seal Type Smart Pressure Transmitter

  • Series 3500

  • Rosemount 3051cd Differential Pressure Transmitter

  • Series 3400

  • Ashcroft Gc51 Compact Process Pressure Transmitters

  • Series Iwp

  • 2051cg4a22a1as5e5m5q4t1 0305rc32b11b4l4

  • Smrt Differential Pressure Transmitter

  • Foxboro Gauge Pressure Transmitter Series Igp10

  • Honeywell Smartline Pressure Transmitters For Increased

  • Basics Of Differential Pressure Transmitters

  • Remote Seal Type Smart Pressure Transmitter

  • D31 Differential Pressure Transmitter

  • About Rosemount 3051 Pressure Transmitter Family

  • 815pt Smart Pressure Transmitter

  • Differential Pressure Level Transmitter

  • Pressure Transmitters

  • Remote Seal Type Smart Pressure Transmitter

  • Industrial Pressure Transmitters U0e40 U0e1b U0e47 U0e19 Pressure Transmitter

  • Siemens Absolute Pressure Transmitter For Pressure

  • 266grh Gauge Pressure Transmitter With Remote Seals

  • 1 0 Industrial Pressure Transducer

  • Yokogawa Gauge Pressure Transmitter Manufacturers And

  • 2 Pressure Transmitter Dpharp Series - Overview -

  • Aliexpress Com Buy Dn25 Single Flange Pressure

  • Capacitance Differential Pressure Transmitter Working

  • Differential Pressure Pressure Transmitter Series

  • Siemens Pressure Transmitter Sitrans P Dsiii 250 300 Z Zd

  • Differential Pressure Transmitter

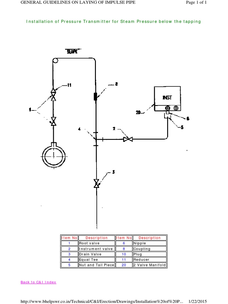
  • Installation Of Pressure Transmitter For Steam Pressure

  • Pct Z1 Series

  • Pressure Transmitter - Rosemount

  • How To Calibrate A Pressure Transmitter On The Bench

  • 100 Series Current Output Pressure Transmitters

  • Selecting The Right Pressure Transmitter For Your

  • Hd3604t Hd36v4t Series U2013 Pressure Transmitters

  • 0 5 Industrial Pressure Transducer

  • Honeywell Sta700 Smartline Absolute Pressure Transmitters

  • Prm Xp Differential Pressure Transmitter - 0

  • Fuji Differential Gauge U0026 Absolute Pressure Transmitters

  • Ashcroft A2 Heavy Industrial Pressure Transmitter

  • Hd3604t Hd36v4t Series U2013 Pressure Transmitters

  • Differential Pressure Transmitter

  • Honeywell Smartline Std700 Differential Pressure Smart

  • Rosemount 2090f Hygienic Pressure Transmitter

  • Honeywell Test U0026 Measurement Introduces New Line Of Global

  • Aliexpress Com Buy 0 0 5mpa Pressure Sensor Air

  • Vega Vegabar Pressure Measurement Sensors Hazardous Area Atex

  • T2 Pressure Transducer

  • Siemens Differential Pressure Transmitter Calculations

  • Abb 264hp Gauge Pressure Transmitter

  • Pressure Transmitters

  • Diaphragm Type Pressure Transmitter Seal Diaphragm

Copyright © 2020 - CETNIEWO2017.VILOGDANSK.EU


1937 Comments