Diagram Database

Posted by on 2020-12-30

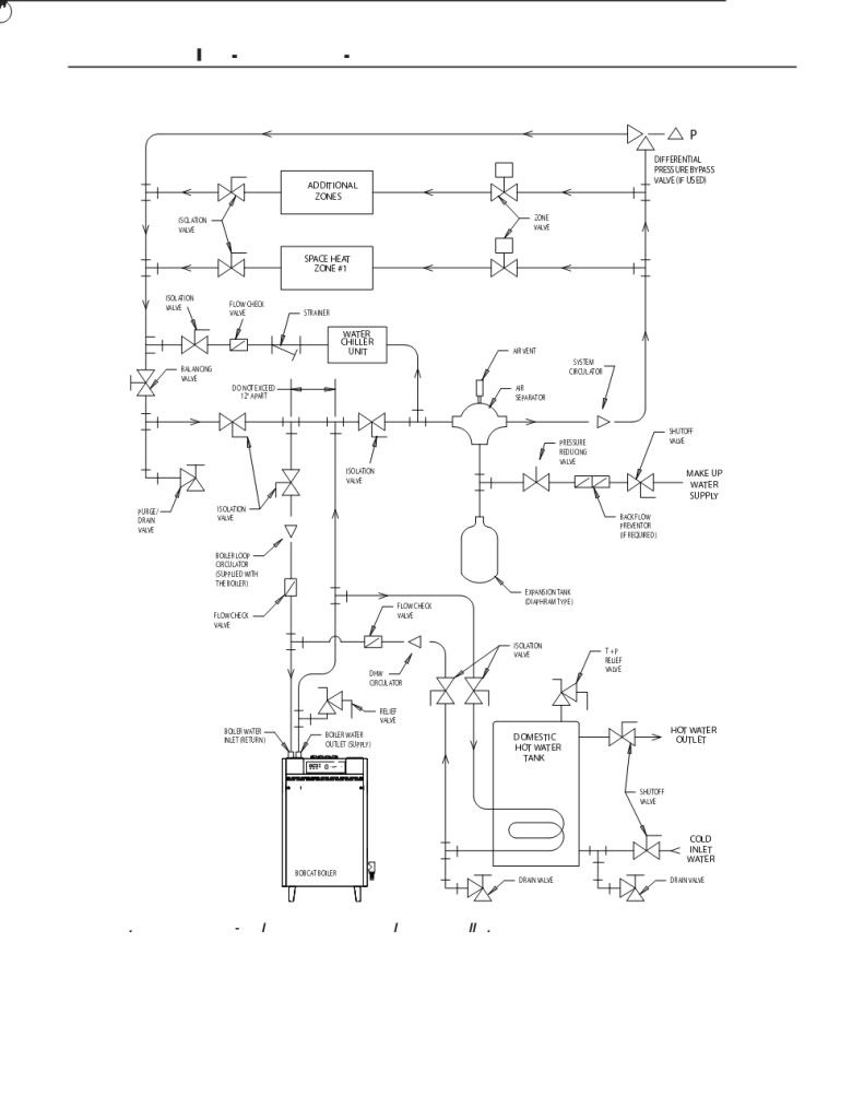
Boiler Piping Diagram Primary Secondary

CETNIEWO2017.VILOGDANSK.EU

Boiler Piping Diagram Primary Secondary

  • Primary Secondary
  • Date : December 30, 2020
  • Downloaded : 5764 times

Boiler Piping Diagram Primary Secondary Whats New

Piping Diagram

Downloads Boiler Piping Diagram Primary Secondary piping diagram piping diagram software piping diagram symbols piping diagrams pictures piping diagram abbreviations piping diagram in visio piping diagram 2 boilers piping diagram symbols pdf piping diagram for shower/tub piping diagrams boiler indirect piping diagram for boiler pdf piping diagram for wood boiler piping diagram for combi boiler piping diagram for radiant heat piping diagram for water heater piping diagram for expansion tank piping diagram for water softener piping diagram steam heat exchanger piping diagram for emergency showers piping diagram of a buffer tank piping diagram for a navien combi piping diagram for hot water boiler

  • Primary Secondary Chilled Water Piping Diagram

  • Primary Secondary Piping U2014 Heating Help The Wall

  • 2 Zone Boiler Piping Diagram

  • Installing The Boilers

  • Primary Secondary Chilled Water Piping Diagram

  • Installing The Boilers

  • Primary Secondary Chilled Water Piping Diagram

  • Primary Secondary Chilled Water Piping Diagram

  • Primary Secondary Chilled Water Piping Diagram

  • Custom Beginner How Does A Wood Fired Boiler Work

  • Condensing Boiler Plant Piping Design U0026 Control Part 3

  • Variable Primary Or Primary

  • What Is Primary

  • Primary Secondary Piping Options

  • Custom Beginner How Does A Wood Fired Boiler Work

  • Modcon Boiler And Primary Secondary Piping - Hvac

  • Condensing Boiler Piping

  • Primary Secondary Plumbing

  • Modified Primary Secondary Hydronic Piping System

  • Understanding Primary Secondary Pumping Part 1 Behold The

  • Primary Secondary Piping U2014 Heating Help The Wall

  • Inspecting Gas-fired Boilers

  • Picture

  • Hydronic Basics Primary

  • File Piping Diagram Hydronic Heating

  • The Glitch Primarily Problematic

  • Primary Secondary Plumbing

  • Hydronic Basics Primary

  • Boiler Struggles

  • All About Hydronic Multiple Boiler Systems

  • Boiler Set Up Primary Secondary Problem Pictures In Post

  • Using Ecm Smart Circulator Pumps In Primary Pump Applications

  • Installing A Hot Water Boiler

  • Primary Secondary Plumbing

  • Condensing Boiler Primary Secondary Piping U2014 Heating Help

  • Boiler System Variable Primary Boiler System

  • Blog Archives

  • Primary Secondary To Parallel Reverse Return U2014 Heating

  • How To Eliminate Ghost Flow And Recirculation Issues

  • Modcon Boiler And Primary Secondary Piping - Hvac

  • Primary Secondary Piping U2014 Heating Help The Wall

  • On Demand Pre

  • Boiler Primary Loop Hydronic Heating System Primary Loops

  • Hydronic Balancing Part 6 What Kind Of Pumping System Do

  • How To Eliminate Ghost Flow And Recirculation Issues

  • Navien Inc On Twitter U0026quot Shannon U0026 39 S Inc Upgraded This

  • Hydronic Basics Primary

  • Understanding Primary Secondary Pumping Part 5 Best

  • Primary Secondary Piping And Boiler Preperation

  • 12 Things To Look For In Hydronic Installations

  • Diy Boiler Install

Copyright © 2020 - CETNIEWO2017.VILOGDANSK.EU


1937 Comments